以下是2Y/2Y电动机双速定子线组的引出线接线方法,按图(a)连接是一种转速,按图(b)连接得到另一种转速。

图1:双速电动机2Y/2Y接线方法
三相双速电机接线图及接线注意事项

分享下三相双速电机的接线图,双速风机及星三角启动的接线方式,接线前的检查及准备,单速电机的接线与双速电机的接线,以及相关注意事项等。
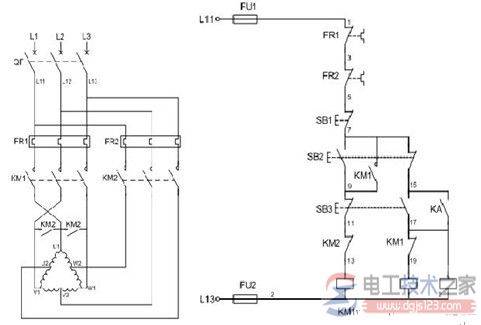
双速电动机实物接线图示例

分享一例双速电动机的实物接线图,非常实用的电动机接线图,最近有需要实现电机接线设计的朋友,可以参考下。
以下是2Y/2Y电动机双速定子线组的引出线接线方法,按图(a)连接是一种转速,按图(b)连接得到另一种转速。

图1:双速电动机2Y/2Y接线方法

分享下三相双速电机的接线图,双速风机及星三角启动的接线方式,接线前的检查及准备,单速电机的接线与双速电机的接线,以及相关注意事项等。

分享一例双速电动机的实物接线图,非常实用的电动机接线图,最近有需要实现电机接线设计的朋友,可以参考下。