有关三相异步电动机如何制动的方法,分为机械制动和电气制动二种,电气制动方法又包括反接制动、能耗制动、发电制动等,介绍了三相异步电动机反接制动电阻接法,电动机单向反接制动控制线路等。
三相异步电动机的制动方法
分为机械制动和电气制动二种,其中电气制动方法又包括反接制动、能耗制动、发电制动等。
1、反接制动控制电路
反接制动是利用改变电动机电源相序,使定子绕组产生的旋转磁场与转子旋转方向相反,因而产生制动力矩的一种制动方法。应注意的是,当电动机转速接近零时,必须立即断开电源,否则电动机会反向旋转。
另外,由于反接制动电流较大,制动时需在定子回路中串入电阻以限制制动电流。反接制动电阻的接法有两种:对称电阻接法和不对称电阻接法,如下图。一般制动电阻采用对称接法,即三相分别串接相同的制动电阻。

图1:三相异步电动机反接制动电阻接法

图2: 电动机单向反接制动控制线路
2、能耗制动控制电路
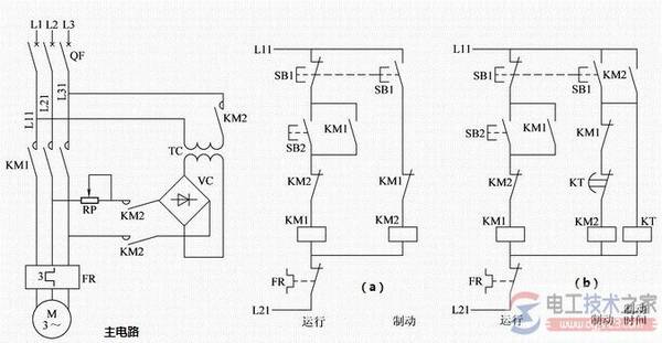
能耗制动控制电路:三相异步电动机能耗制动时,切断定子绕组的交流电源后,在定于绕组任意两相通入直流电流形成一固定磁场,与旋转着的转子中的感应电流相互作用产生制动力矩。制动结束必须及时切除直流电源。

图3:能耗制动控制电路
控制电路(a):手动控制:停车时按下SB1按钮,制动结束时放开。电路简单,操作不便。
控制电路(b):根据电动机带负载制动过程时间长短设定时间继电器KT的定时值,实现制动过程的自动控制。能耗制动控制电路特点:
制动作用强弱与通入直流电流的大小和电动机的转速有关,在同样的转速下电流越大制动作用越强,电流一定时转速越高制动力矩越大。一般取直流电流为电动机空载电流的3~4倍,过大会使定子过热。可调节整流器输出端的可变电阻RP,得到合适的制动电流。